14.28.1 Схемы электрических соединений – общая информация Схемы электрических соединений – общая информация Ввиду ограниченности места включить в настоящее Руководство схемы электрических соединений всех систем электрооборудования не представляется возможным. По этой причине ниже приведены лишь наиболее основные схемы, позволяющие в максимальной степе…
14.28.2 Распределение заземления 
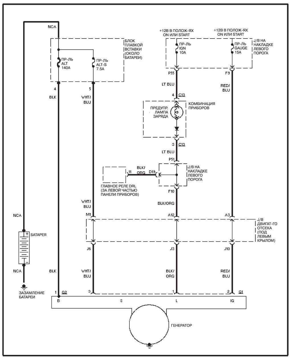
14.28.3 Система зарядки
Система зарядки
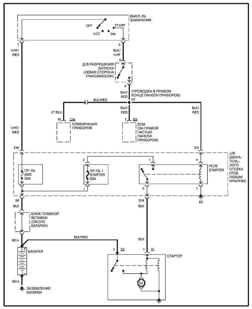
14.28.4 Система запуска
Система запуска
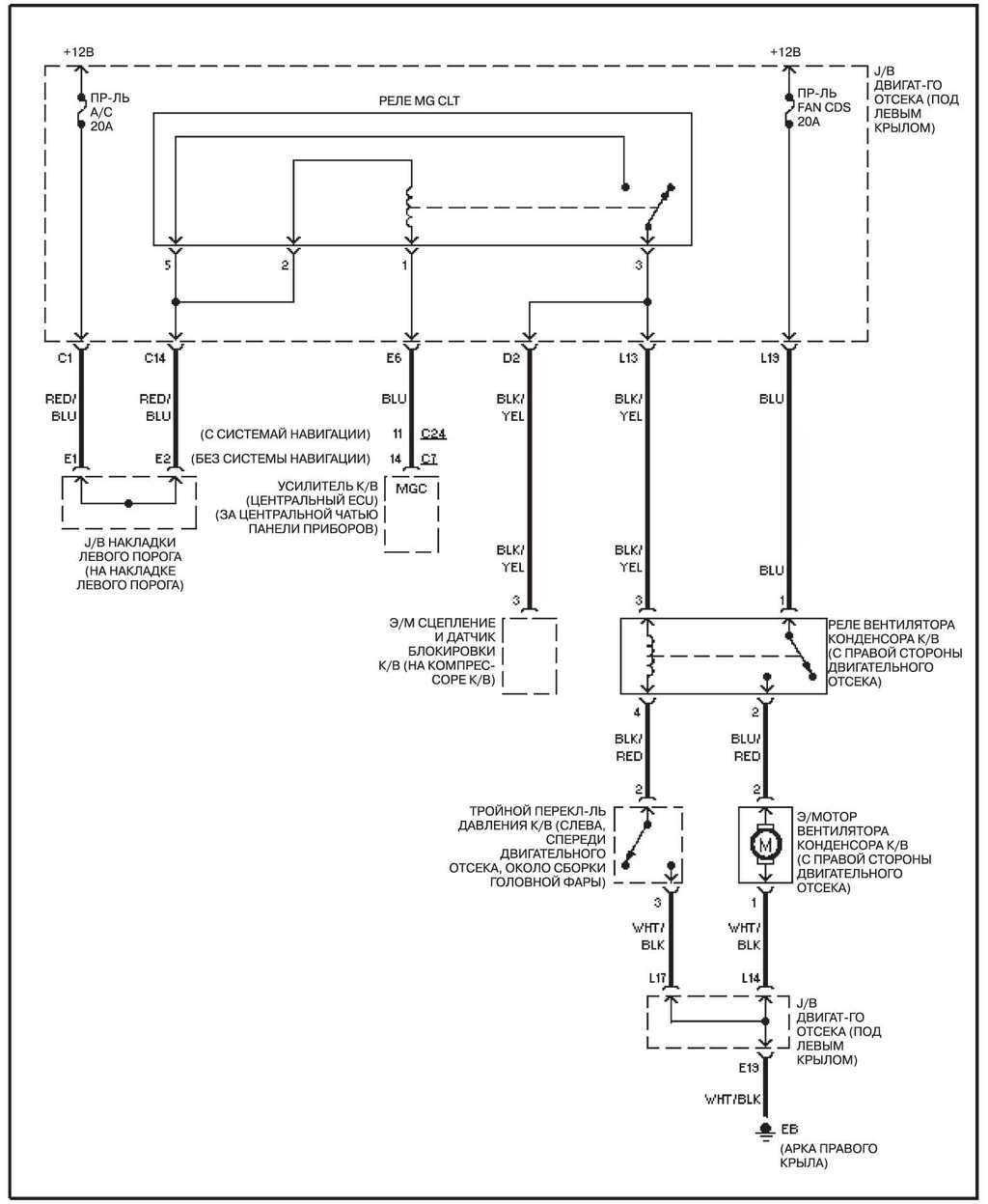
14.28.5 Вентилятор системы охлаждения 
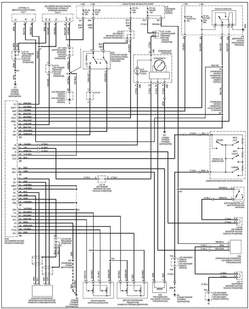
14.28.6 Система управления двигателем
Система управления двигателем
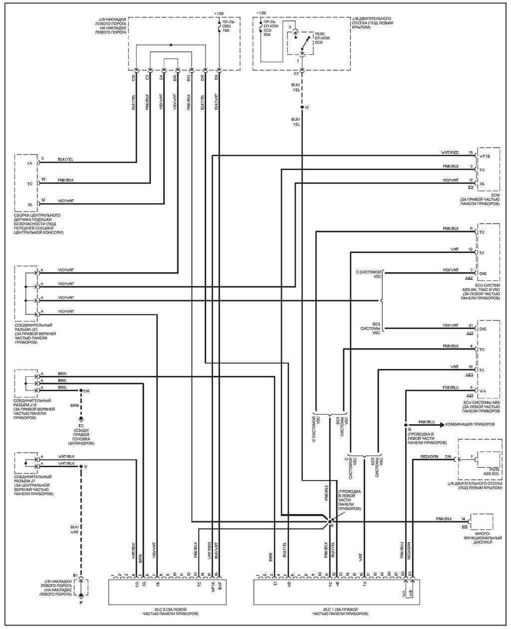
14.28.7 Диагностические разъемы
Диагностические разъемы
14.28.8 Бортовой компьютер 
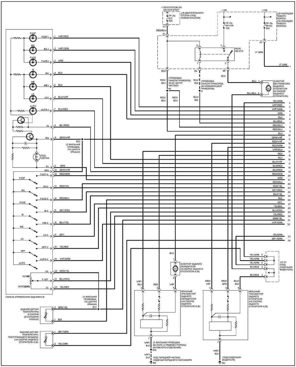
14.28.9 Задний отопитель, с системой навигации
Задний отопитель, с системой навигации
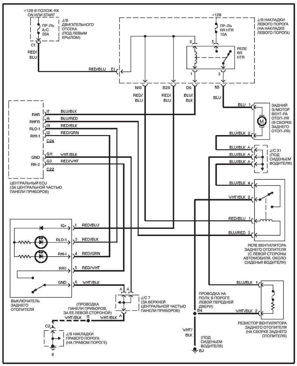
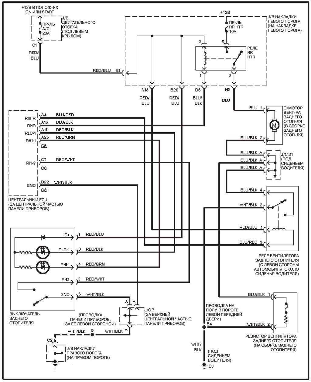
14.28.10 Задний отопитель, без системы навигации
Задний отопитель, без системы навигации
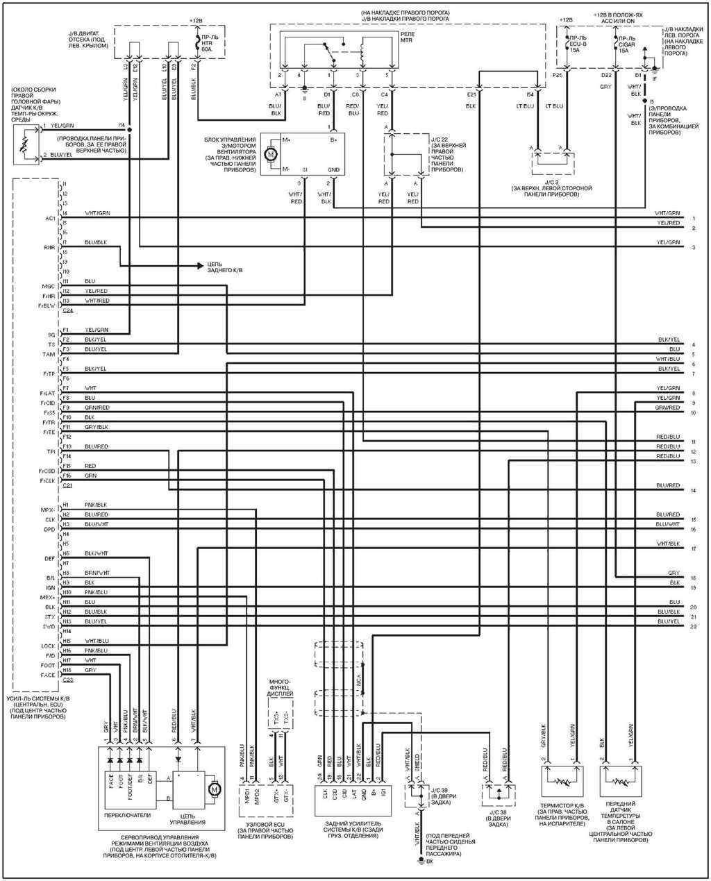
14.28.11 Передний К/В, с системой навигации 
14.28.12 Передний К/В, без системы навигации
Передний К/В, без системы навигации
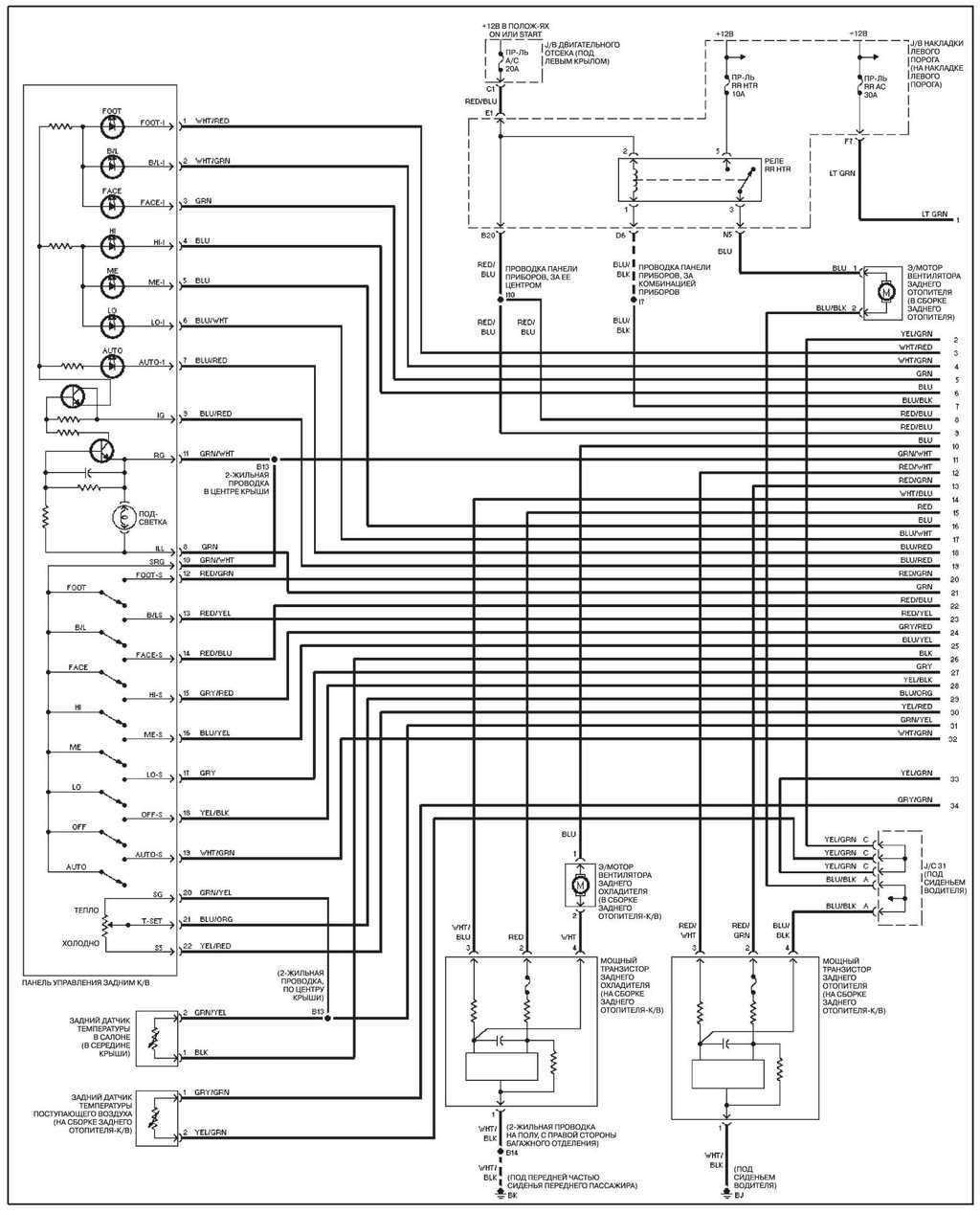
14.28.13 Задний К/В, с системой навигации
Задний К/В, с системой навигации
14.28.14 Задний К/В, без системы навигации
Задний К/В, без системы навигации
14.28.15 Автоматическая трансмиссия
Автоматическая трансмиссия
14.28.16 Блокировка межосевого и заднего дифференциалов
Блокировка межосевого и заднего дифференциалов
14.28.17 Система ABS, с системой VSC
Система ABS, с системой VSC
14.28.18 Система ABS, без системы VSC
Система ABS, без системы VSC
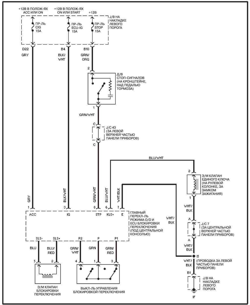
14.28.19 Темпостат
Темпостат
14.28.20 Система замков
Система замков
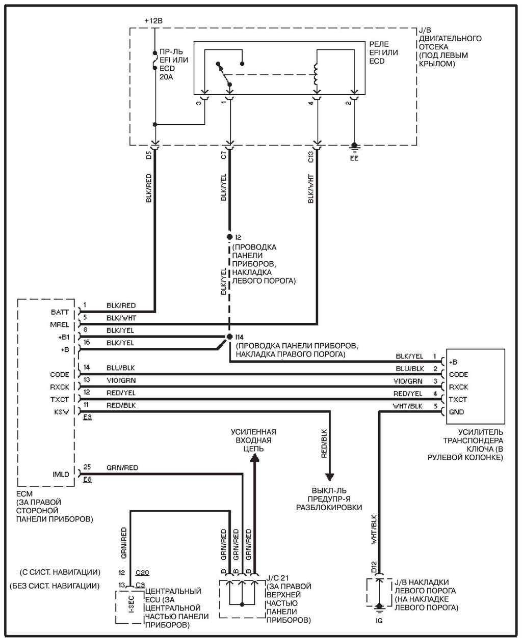
14.28.21 Система блокировки двигателя (иммобилайзер)
Система блокировки двигателя (иммобилайзер)
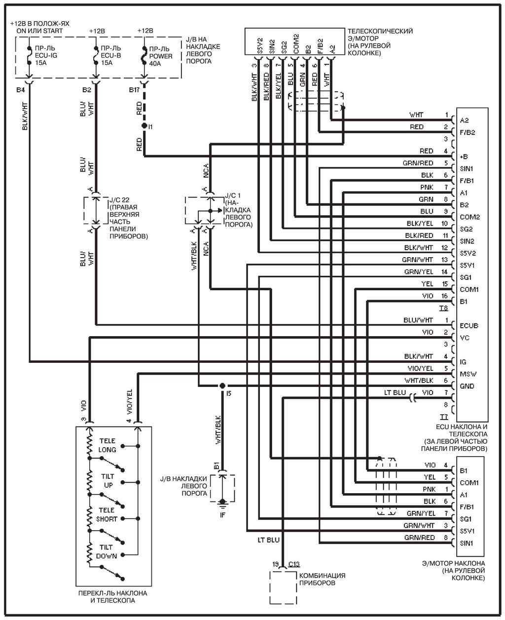
14.28.22 Система ГУР
Система ГУР
14.28.23 Комбинация приборов
Комбинация приборов
14.28.24 Системы предупреждения
Системы предупреждения
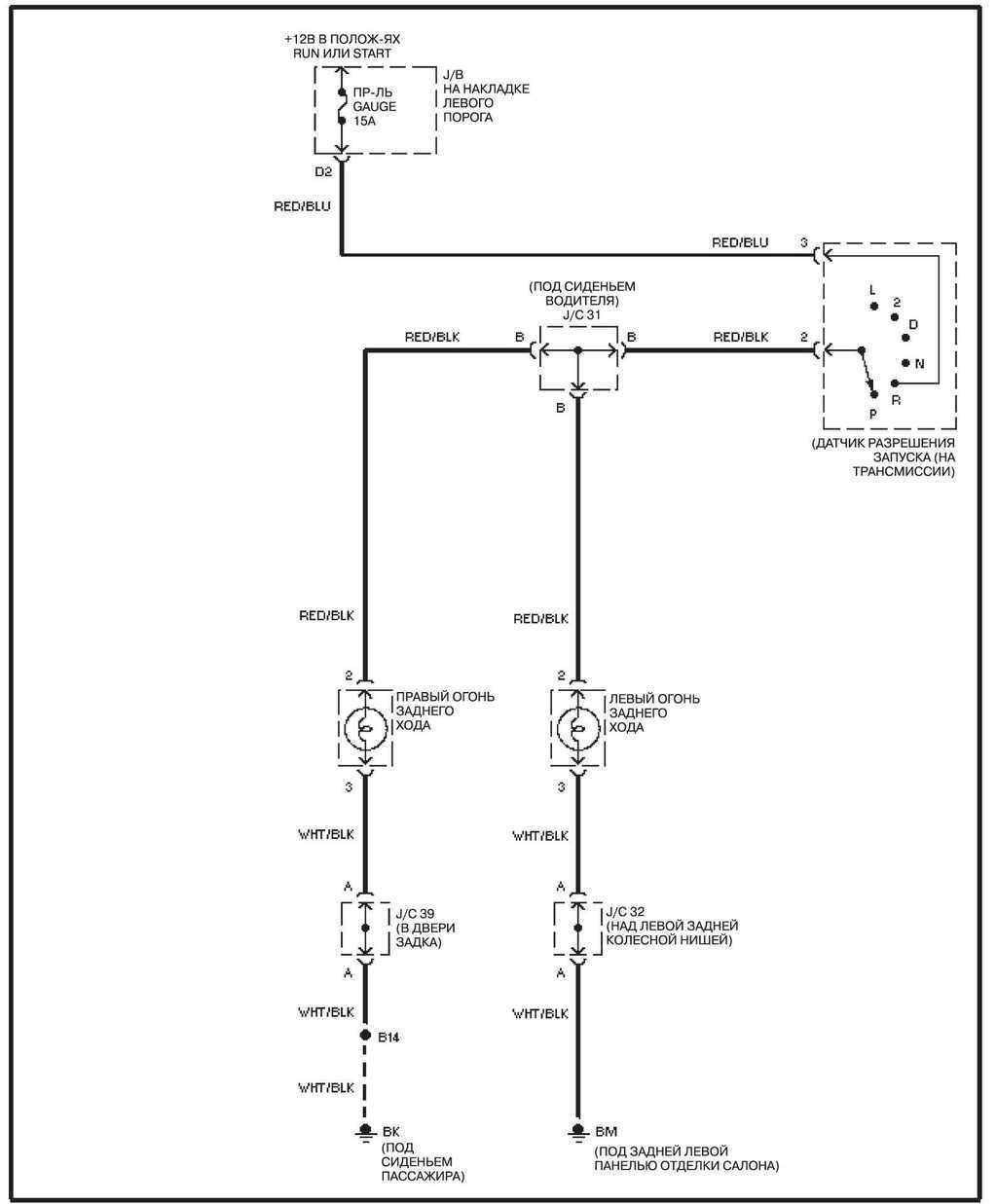
14.28.25 Огни заднего хода
Огни заднего хода
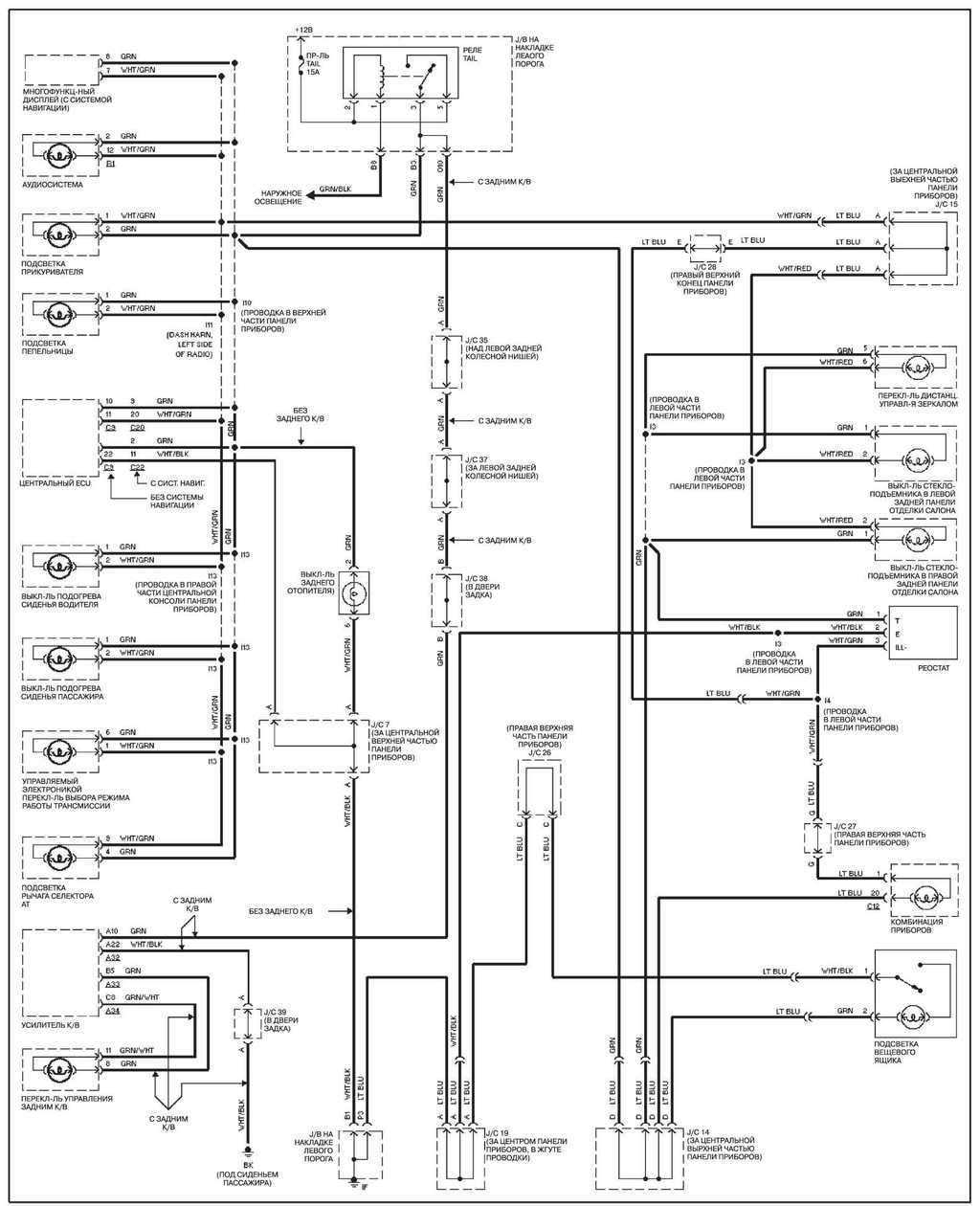
14.28.26 Подсветка приборов
Подсветка приборов
14.28.27 Освещение салона
Освещение салона
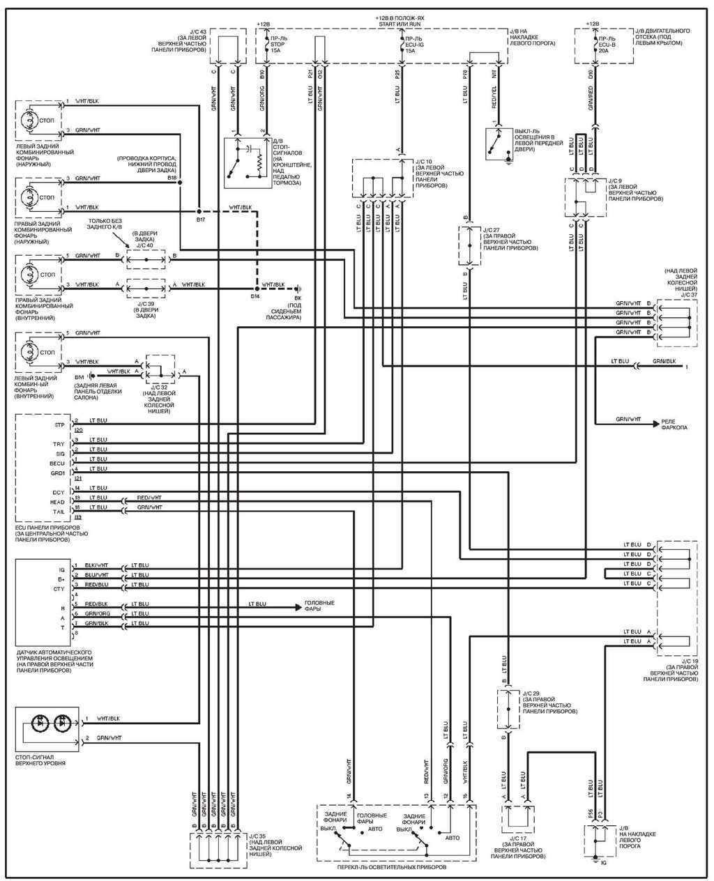
14.28.28 Система наружного освещения
Система наружного освещения
14.28.29 Фары
Фары
14.28.30 Запирание дверей
Запирание дверей
14.28.31 Единый замок
Единый замок
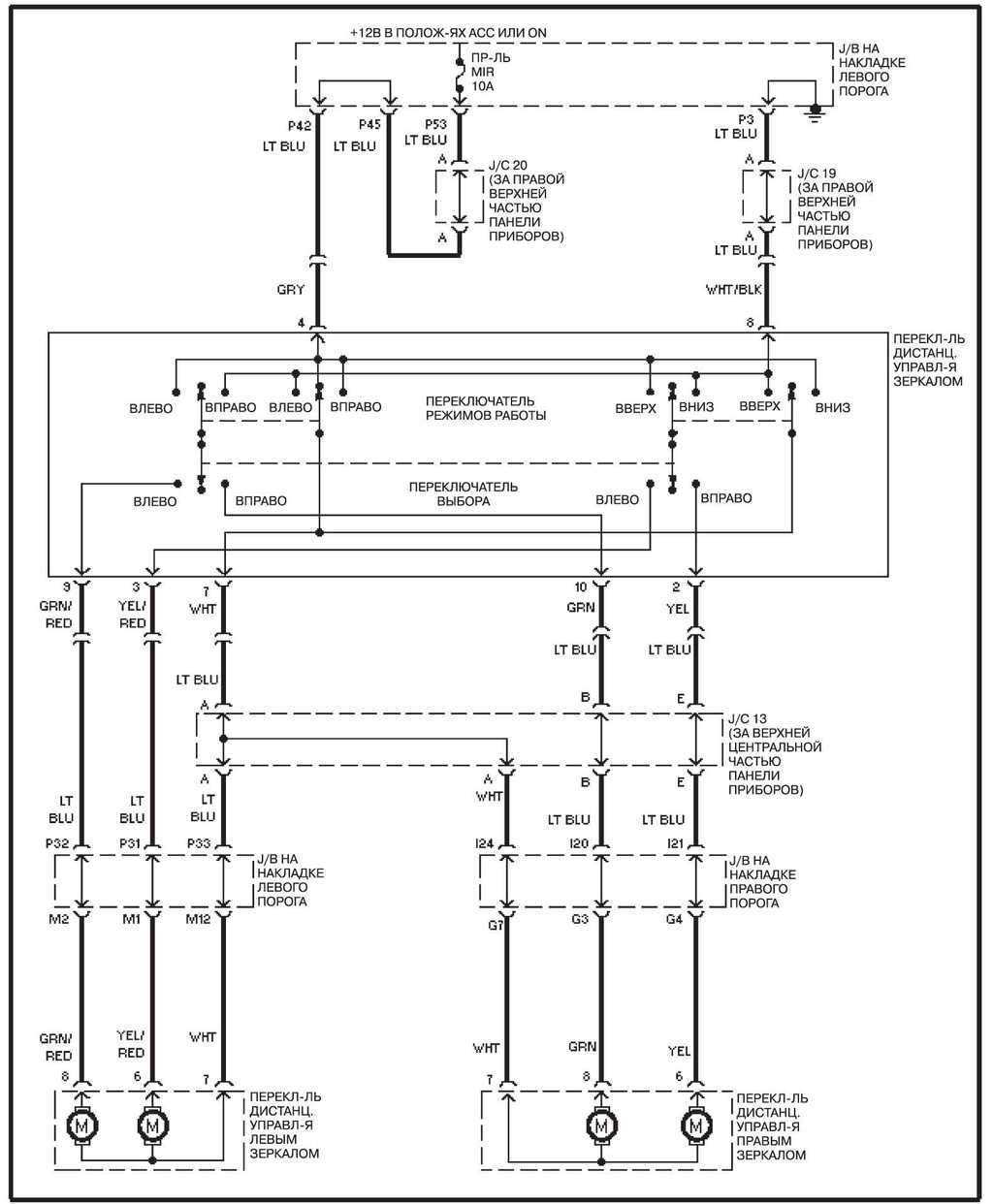
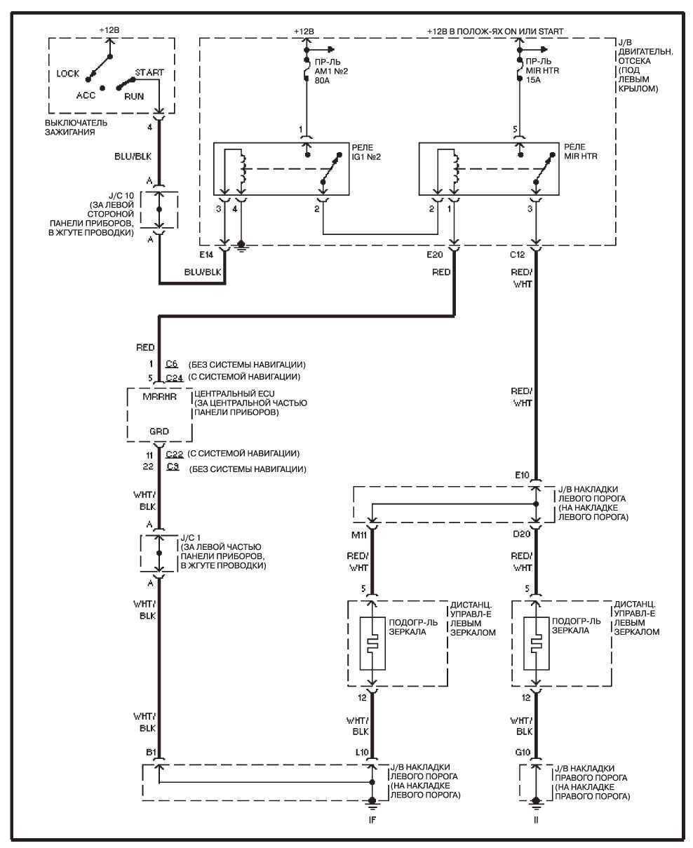
14.28.32 Электропривод зеркал
Электропривод зеркал
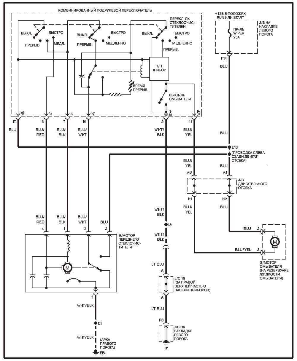
14.28.33 Передний стеклоочиститель/омыватель
Передний стеклоочиститель/омыватель
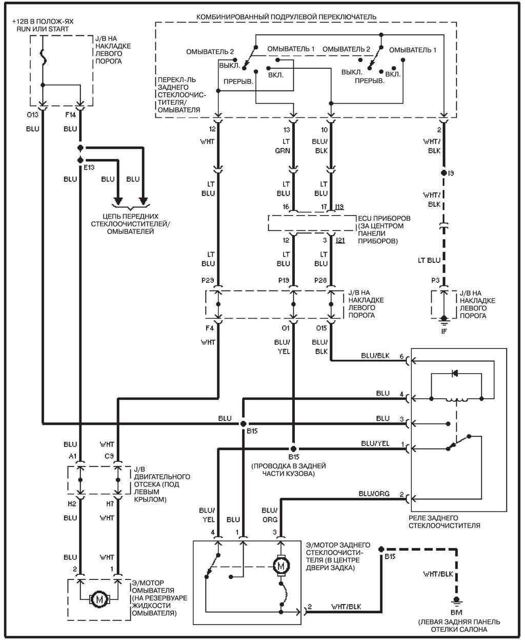
14.28.34 Задний стеклоочиститель/омыватель
Задний стеклоочиститель/омыватель
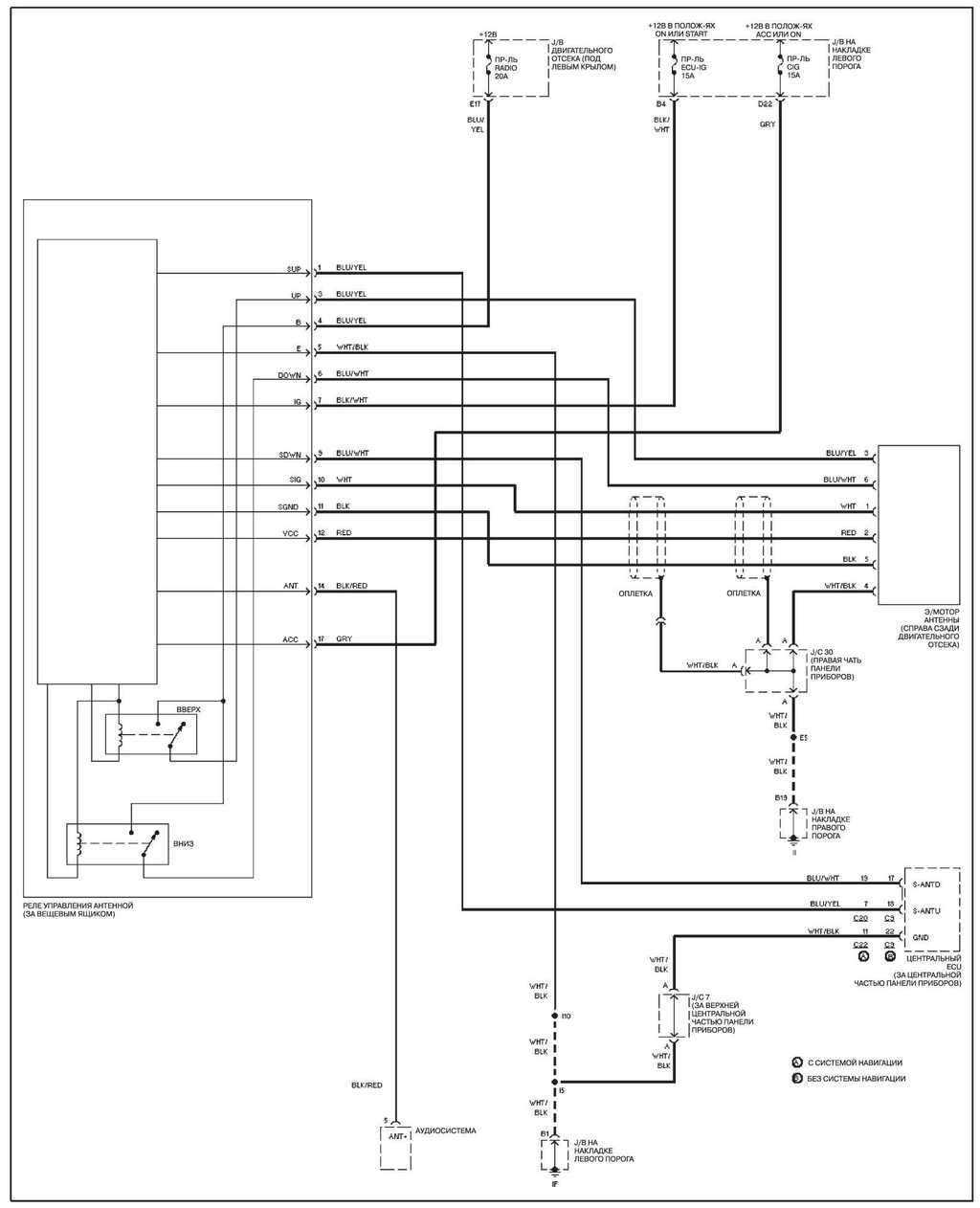
14.28.35 Антенна
Антенна
14.28.36 Система навигации
Система навигации
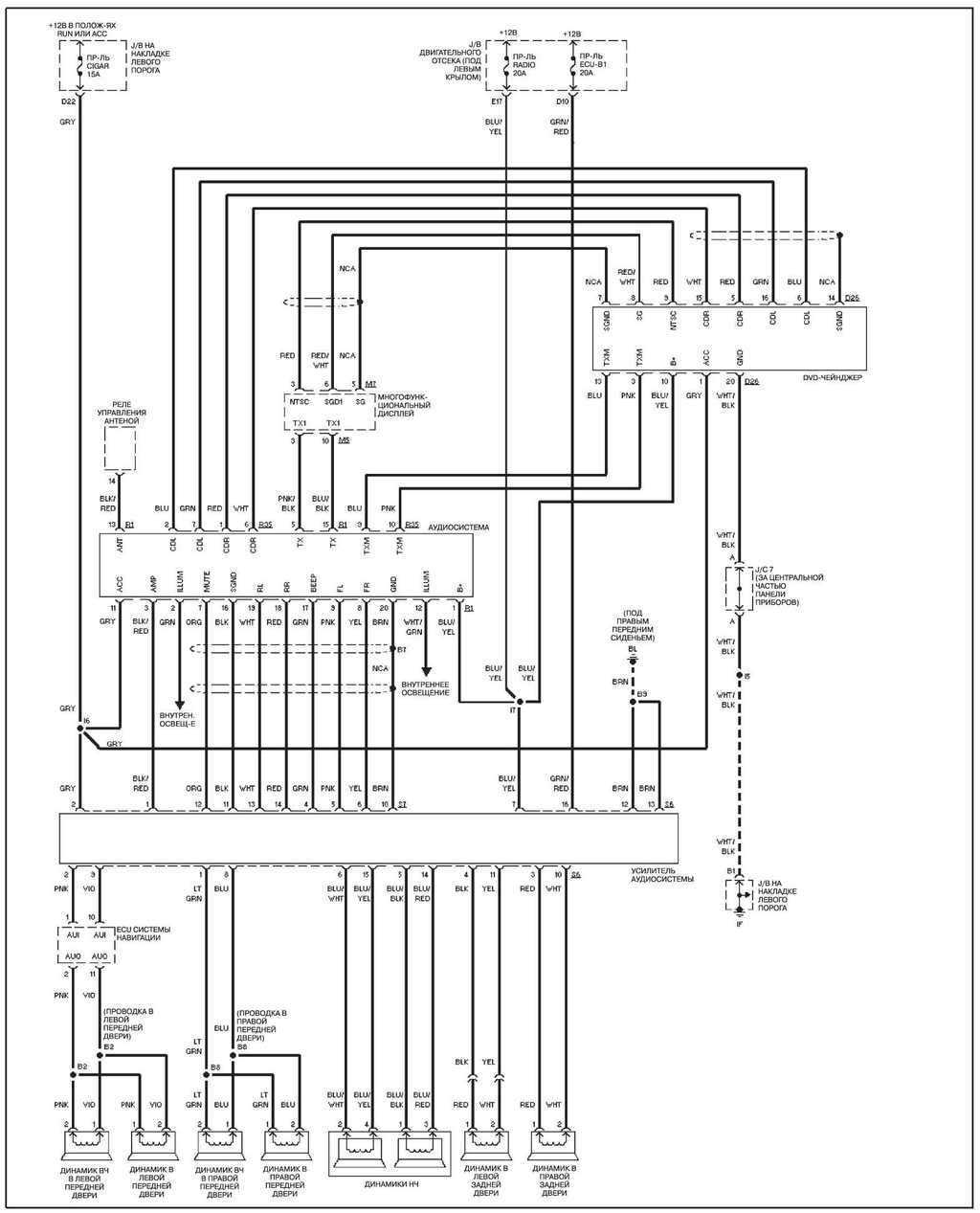
14.28.37 Аудиосистема, с системой навигации
Аудиосистема, с системой навигации
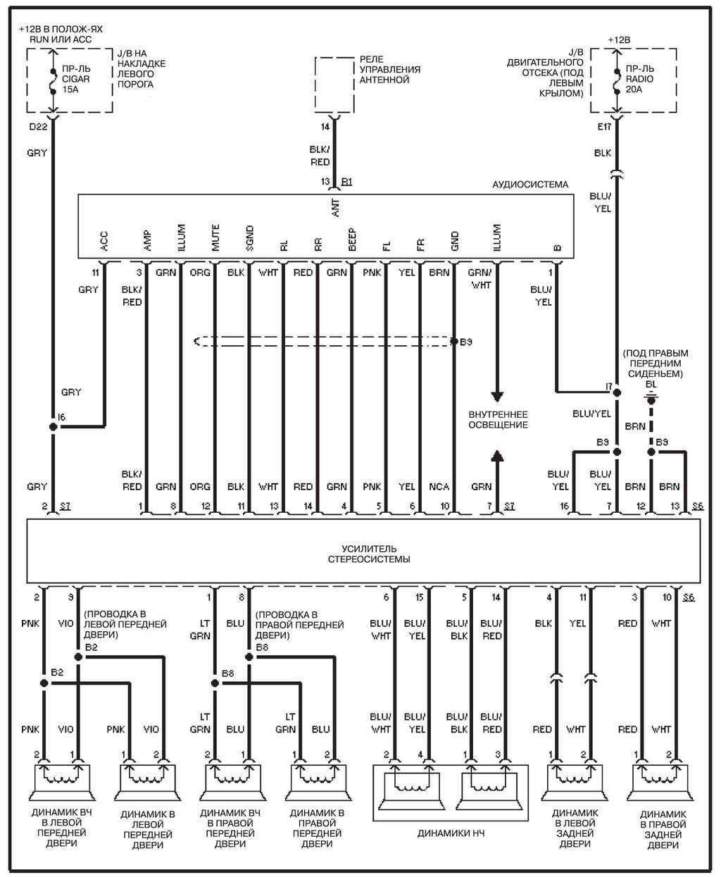
14.28.38 Аудиосистема, без системы навигации
Аудиосистема, без системы навигации
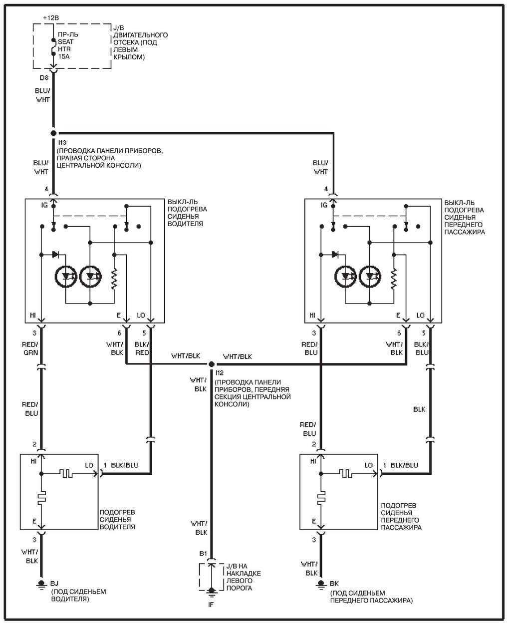
14.28.39 Подогрев сидений
Подогрев сидений
14.28.40 Электропривод сидений
Электропривод сидений
14.28.41 Верхний люк
Верхний люк
14.28.42 Стеклоподъемники
Стеклоподъемники
14.28.43 Обогрев зеркал
Обогрев зеркал
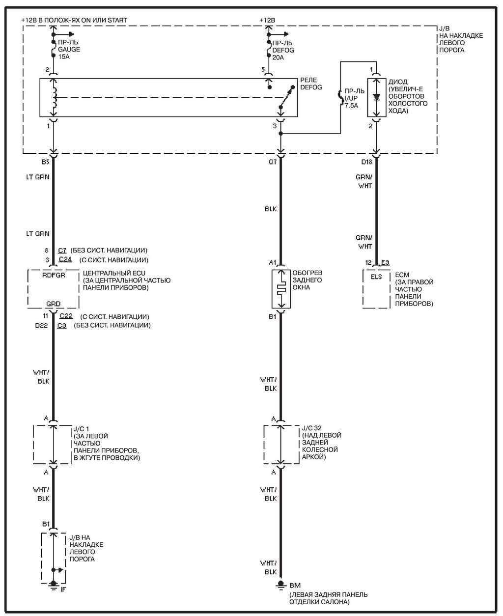
14.28.44 Обогрев заднего стекла
Обогрев заднего стекла
14.28.45 Система дополнительной безопасности (SRS)
Система дополнительной безопасности (SRS)
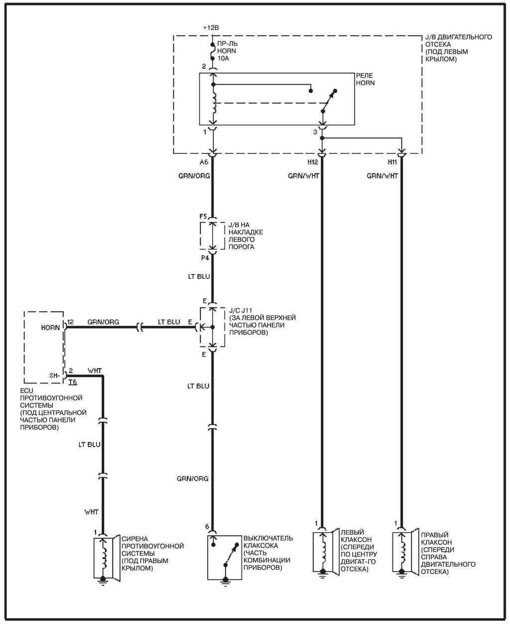
14.28.46 Клаксон
Клаксон
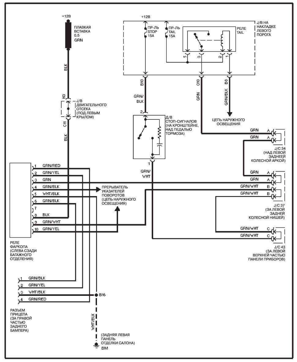
14.28.47 Цепь прицепного устройства
Цепь прицепного устройства
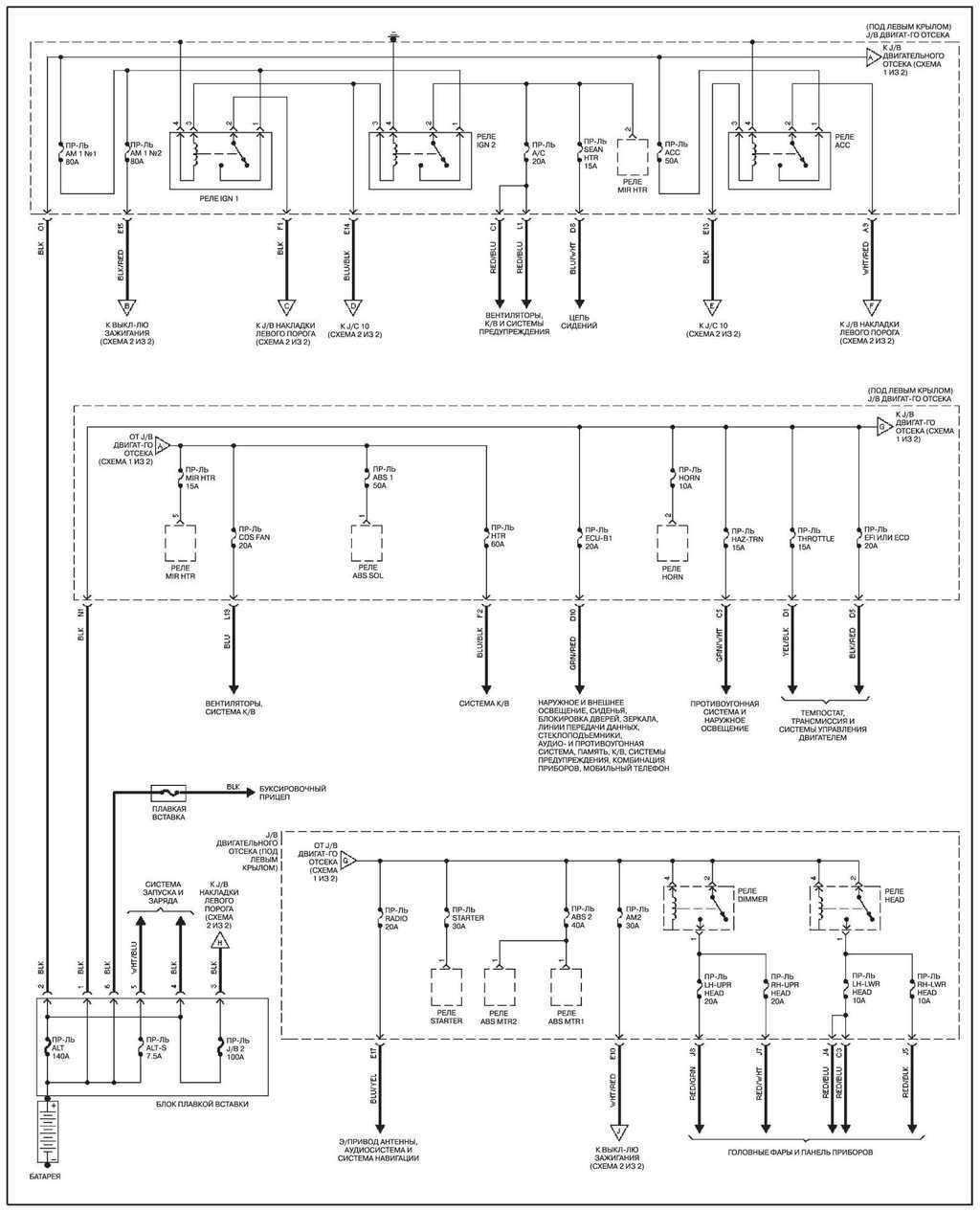
14.28.48 Распределение мощности
Распределение мощности
